مصنع كيماويات
إن المصنع الكيميائي هو أحد أنواع مصانع المعالجة الصناعية التي تقوم بتصنيع (أو تقوم بمعالجة) المواد الكيميائية التي عادة ما تكون واسعة النطاق. ويتمثل الهدف العام المرجو من المصانع الكيميائية في تحقيق وفرة في المواد عن طريق التحولات البيولوجية أو الكيميائية أو فصل المواد بعضها عن بعض.[1] وتعتمد المصانع الكيميائية في سلسلة أعمالها على تجهيزات ووحدات وتقنيات خاصة بهذا الشأن. وتعتمد الأنواع الأخرى من المنشآت مثل مصانع البوليمر ومصانع الدواء ومصانع الغذاء ومحطات توليد الكهرباء ومصافي النفط أو غيرها من معامل تكرير ومعالجة الغاز الطبيعي والمصانع البيوكيميائية ومعالجة المياه والمخلفات السائلة والتحكم في التلوث، على تقنيات عديدة تتشابه مع التقنيات المستخدمة في المصانع الكيميائية مثل أنظمة الموائع. لذا، قد تُصنف معامل تكرير البترول أو مصانع البوليمر أو مصانع الأدوية باعتبارها مصانع كيميائية.

وعادة ما تقام المصانع البتروكيميائية (أي المصانع التي تستخدم البترول كمادة خام) بالقرب من أي معمل تكرير بترول من أجل تقليل تكاليف نقل المواد الخام التي تخرج من معمل التكرير. أما المصانع الكيميائية المتخصصة فمن الطبيعي أن تكون أصغر حجمًا وأقل حساسية مع الموقع.
العمليات الكيميائية
بوجه عام، تنتج المصانع الكيميائية المواد الكيميائية عن طريق عمليات كيميائية هي عبارة عن طرق صناعية تفصيلية. وقد تستخدم الطريقة الكيميائية نفسها في أكثر من مصنع كيميائي ولكن ربما تختلف طاقتها من منشأة لأخرى. أضف إلى ذلك أنه قد يتم إنشاء مصنع كيميائي للإفادة من عملية كيميائية وحيدة.
يتكون المصنع الكيميائي عمومًا من حاويات أو أقسام كبيرة تسمى وحدات يصل بينها مواسير أو أي معدات نقل أخرى يمكنها نقل سيل من المواد. وقد يشمل هذا السيل من المواد موائع (غاز أو سائل منقول في مواسير) وأحيانًا مواد صلبة أو خليط مثل السوائل ذات العوالق الصلبة. وتتألف العملية الكيميائية الكاملة عمومًا من خطوات تسمى تشغيل الوحدة وهي التي تجرى في الوحدات الفردية. والمادة الخام الداخلة في عملية كيميائية أو مصنع كيميائي وتحويلها إلى منتج نهائي يطلق عليها اسم مادة تغذية أو تغذية. وإضافة إلى مواد التغذية في المصنع بأكمله، فبالمثل يمكن تسمية سيل المواد الداخلة إلى وحدة ما لمعالجتها تغذية لهذه الوحدة. والتدفقات الخارجة من مصنع بأكمله هي المنتج النهائي، أما تدفق الإنتاج من وحدة قائمة بذاتها فإنه يكون مثل منتج وسيط بالنسبة لتلك الوحدة. وليس الأمر على إطلاقه، فمع مزيد من المعالجة قد يستخدم منتج نهائي من مصنع ما ككيماويات وسيطة في مصنع آخر تكون بالنسبة له مواد تغذية. خذ على سبيل المثال بعض منتجات معامل التكرير التي ربما تستخدم كمواد تغذية في المصانع البتروكيميائية.
ومن هناك، تتحول مواد التغذية أو المنتجات أو كليهما إلى مركبات مستقلة أو مخاليط. وبناء على متطلبات الإنتاج واقتصاديات السوق، فإن فصل مكونات هذه الخلائط تمامًا أمر لا يستحق العناء.
التشغيل المستمر والتشغيل بالدفعات
قد يتم تشغيل العمليات الكيميائية بنظام المستمر أو بنظام الدفعات. في حالة العمل بنظام الدفعات، يكون الإنتاج في خطوات متتابعة زمنيًا ومقسمة على دفعات. وتدخل دفعة المادة (المواد) الخام إلى عملية أو وحدة، ثم تتم المعالجة الكيميائية ليخرج المنتج (المنتجات) ويستبعد كل ما عداه. ويمكن تكرار الإنتاج بالدفعات مرارًا وتكرارًا مع دفعات جديدة من المواد الخام. ويستخدم نظام التشغيل بالدفعات بشكل شائع في المصانع الصغيرة مثل إنتاج الأدوية والكيماويات المتخصصة.
وعلى الجانب الآخر، دائمًا ما تسير كل خطوات التشغيلالمستمر بشكل متواصل وقبل الموعد المحدد. أثناء التشغيل المستمر، تكون عمليات إدخال المنتجات وإخراجها عبارة عن تدفقات مستمرة من المواد المتنقلة التي تحدث باستمرار وفي آن واحد مع العملية نفسها. وعادة ما يتم تشغيل المصانع أو الوحدات الكيميائية بنظام التشغيل المستمر في حالة مستقرة أو حالة قريبة من ذلك. وحالة الاستقرار تعني أن الكميات في هذه العملية لا تتغير بمرور الوقت أثناء تلك العملية. ومثل هذه الكميات الثابتة تتطلب معدل تدفق ومعدل التسخين أو التبريد ودرجة الحرارة والضغط والتركيبات الكيميائية في كل نقطة (موقع). ويتميز التشغيل المستمر بأنه أكثر فعالية في العديد من العمليات واسعة النطاق مثل معامل تكرير البترول. ويمكن لبعض الوحدات في المصانع الكيميائية أن تدار بنظام التشغيل المستمر بينما يدار البعض الآخر بنظام التشغيل على دفعات؛ انظر على سبيل المثال التقطير المستمر والتقطير بالتشغيلة. ويشار إلى كمية المواد الخام الأولية أو ما ينتج في مدة من الزمن ويمكن للمصنع أو الوحدة أن تقوم بمعالجتها باسم طاقة المصنع أو الوحدة. على سبيل المثال: تقاس طاقة معمل تكرير البترول بعدد براميل النفط الخام التي يكررها يوميًا، وفي المقابل تقاس طاقة المصنع الكيميائي بكم الأطنان التي ينتجها يوميًا. وفي أثناء التشغيل اليومي، يعمل المصنع (أو الوحدة) عند النسبة المئوية التي تسمح بها طاقته الكلية.
الوحدات وأنظمة الموائع
يتم إجراء أنواع عدة من عمليات الوحدات في أنواع مختلفة من الوحدات. ومع أن بعض الوحدات يمكن أن تعمل في درجة الحرارة العادية والضغط الجوي المعتاد، إلا أن العديد منها يعمل في درجة حرارة وضغط جوي مرتفعين. وفي معظم الأحيان تكون المصانع الكيميائية أسطوانية الشكل بنهايات مستديرة، وهو الشكل الذي يتحمل كلا من الضغط العالي أو التخلية. وفي التفاعلات الكيميائية، يمكن تحويل أنواع من المركبات إلى مركبات أخرى وذلك في المفاعلات الكيميائية. وقد تكون المفاعلات الكيميائية عبارة عن طبقات معبأة وقد تحتوي على مواد حفازة صلبة وغير متجانسة لتبقى في المفاعل أثناء مرور الموائع من خلاله. وحيث إن سطح المواد الحفازة الصلبة وغير المتجانسة قد يتسمم من ترسيبات مثل الكوك، فإنه من الضروري تجديدها. وقد تستخدم الطبقات المميعة في بعض الأحيان. كذلك، قد توجد وحدات (أو وحدات فرعية) لـ الخلط (بما في ذلك الإذابة) أوالفصل أوالتسخين أوالتبريد أو مزيج من هذه العمليات. على سبيل المثال، تحتوي المفاعلات الكيمائية على محفزات لعمليات الخلط والتسخين والتبريد التي تجري بداخلها. وعند تصميم المصانع الكيميائية واسعة النطاق، ينبغي مراعاة الحرارة الناتجة عن التفاعلات الكيميائية أو الممتصة بداخلها. وتحتوي بعض المصانع على وحدات قادرة على الاستنبات اللازم في العمليات البيوكيميائية مثل التخمر أو إنتاج الإنزيمات.
مصنع
تشمل عمليات الفصل عملية الترشيح والترسب والاستخلاص والتصفية والتقطير وإعادة التبلور والترسيب (الذي يليه الترشيح أو التركيز) والتناضح العكسي والتجفيف والامتصاص. ويكثر استخدام المبادل الحراري في التسخين أو التبريد بما في ذلك الغليان أو التكثيف، وغالبًا ما يكون ذلك بالاشتراك مع وحدات أخرى مثل أبراج التقطير. وقد يكون هناك صهاريج لتخزين المواد الخام والوسيطة والنهائية أو حتى الفضلات. وتحتوي صهاريج التخزين هذه على مؤشر للمنسوب ليبين حجم امتلائها. وقد تحمل بعض الأساسات أو تدعم وحدات عملاقة إضافة إلى التجهيزات المرافقة لها. فهناك السلالم والدرج وغيرها من الوسائل التي يستخدمها الموظفون للوصول إلى نقاط في الوحدة لأخذ العينات أوالمعاينة أوالصيانة. وأحيانًا ما يطلق على أي جزء من المنشأة أو المصنع المليء بالعديد من صهاريج التخزين اسم حقل الصهاريج خصوصًا في مستودعات الزيوت.
تحتوي أنظمة الموائع المستخدمة في نقل السوائل والغازات على مواسير وأنابيب مختلفة الأقطار، إضافة إلى أنواع عديدة من الصمامات للتحكم في التدفقات أو إيقافها ومضخات لنقل أو ضغط السوائل وضواغط لضغط الغاز ونقله. وتغطى الأواني والمواسير والأنابيب وغيرها من التجهيزات في درجات الحرارة العالية أو المنخفضة جدًا بـ عوازل للحفاظ على أمن الموظفين والاحتفاظ بدرجة الحرارة الداخلية. وتشترك أنظمة الموائع ووحداتها جميعًا في أجهزة القياس مثل مستشعر درجة الحرارة والضغط الجوي وأجهزة قياس التدفق التي توجد في مواقع محددة من أي مصنع أو معمل. ولقد أصبح شائعًا استخدام المحلل الإلكتروني في تحليل الخصائص الكيميائية والفيزيائية. وفي بعض الأحيان، تستخدم المذيبات في إذابة الكواشف الكيمائية أو مواد مثل الجوامد للاستخلاص أو التصفية، أو لتوفير وسيط مناسب لإجراء تفاعلات كيميائية بعينها أو لتسهيل معالجتها كموائع.
تصميم المصنع الكيميائي

في أيامنا هذه، تعتمد الجوانب الرئيسية في تصميم المصانع الكيميائية على المهندسين الكيميائيين رغم أنه تاريخيًا لم يكن يتم الأمر بهذا الشكل باستمرار وكان يتم تشييد المصانع الكيميائية بطريقة عشوائية قبل وضع قواعد سلوك الهندسة الكيميائية. بوجه عام، يعتمد تصميم المصنع في أقل من 1% على الأفكار التصميمية الجديدة قبل أن يتم تحويله إلى عمل تجاري. وأثناء عملية الحل، يجب أن تستغل دراسات التكلفة كفحص مبدئي للتخلص من أي تصميمات غير مربحة. فإذا تحققت مكاسب من وراء عملية ما، فهناك جوانب أخرى ينبغي مراعاتها ومنها الأمان والقيود البيئية وإمكانية التحكم، إلخ.[1] ويتمثل الهدف العام من تصميم المصانع في إنشاء أو اصطناع "تصميمات مثلى" مع توخي القيود المحددة لذلك.
وفي أحيان كثيرة يبحث الكيميائيون في المختبرات عن تفاعلات كيميائية أو أسس كيميائية أخرى، تتم على نطاق ضيق في التجارب التي تتم بنظام "الدفعات". وهذه المعلومات الكيميائية الناتجة يستخدمها المهندسون الكيميائيون جنبًا إلى جنب مع خبراتهم الخاصة للتحول إلى عملية كيميائية وزيادة حجم التشغيل بالدفعات وسعته. وبوجه عام، هناك مصنع كيميائي صغير يسمى مصنع تجريبي صمم ليوفر معلومات عن التصميم والتشغيل قبل إنشاء المصانع الكبيرة. وانطلاقًا من الخبرة البيانية والتشغيلية المستمدة من المصنع لمعمل التجريبي، يمكن تصميم مصانع موسعة لتوفير قدرة تشغيلية كاملة أو أعلى. وبعد وضوح معالم الأوجه الرئيسية لتصميم المصنع، ربما يكون لـ الميكانيكي أو المهندس الكهربائي دور في التفاصيل الميكانيكية أو الكهربائية كل في مجاله. وربما يتدخل مهندس الإنشاءات في تصميم المصنع ليتأكد من أن الأساسات يمكنها تحمل وزن الوحدات والمواسير وغيرها من التجهيزات.
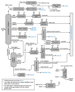
ومن الممكن تمثيل أنظمة الوحدات والتيارات والموائع الخاصة بالمصانع الكيميائية باستخدام مخطط إجمالي؛ حيث إنها عبارة عن مخططات مبسطة للغاية أو مخططات لعمليات التدفق التي تحتوي على المزيد من التفاصيل إلى حد ما. وتظهر التيارات وغيرها من الأنابيب على شكل خطوط ذات رؤوس سهمية لتُظهر الاتجاه المعتاد لتدفق المواد. وعادة ما تظهر الوحدات في المخطط الإجمالي على شكل كتل ومجموعات. وقد تستخدم مخططات التدفق المزيد من الرموز التفصيلية وتوضح المضخات والمكابس والصمامات الكبيرة. وتتحدد القيم المحتملة أو معدلات تدفق المواد للتيارات المتنوعة بناءً على طاقة المعمل أو المصنع المطلوب لاستخدام حسابات موازنة المواد. وتعتمد أيضًا عمليات موازنة الطاقة على حرارة التفاعل والسعات الحرارية ودرجات الحرارة المتوقعة والضغوط في أماكن مختلفة لحساب كميات التسخين والتبريد المطلوبة في الأماكن المختلفة وقياس حجم التغيرات الحرارية. ومن الممكن عرض تصميم المصنع الكيميائي بالبيانات الكاملة له في الرسم البياني لمجموعة الأنابيب وأجهزة القياس (P&ID) التي توضح جميع شبكات المواسير والأنابيب والصمامات وأجهزة القياس، وذلك وفقاً للرموز النموذجية المخصصة لذلك. إن عرض المصنع في صورة كاملة على الرسم البياني لمجموعة الأنابيب وأجهزة القياس عادةً ما يكون متشابكًا، لذا، عادة ما تعرض الوحدات الفردية أو أنظمة السوائل المحددة فقط في عرض منفرد من عروض الرسم البياني لمجموعة الأنابيب وأجهزة القياس.
وفي تصميم المصنع، يتم ترتيب الوحدات حسب حجم الطاقة القصوى لكل منها وحسب طريقة التعامل معها. وبالمثل، يكون اختيار أحجام المواسير والمضخات والمكابس والمعدات تبعًا لقدرة التدفق المراد التعامل معها. ويجب أيضًا أن يحتوي المصنع في تصميمه على أنظمة الأدوات المساعدة مثل الطاقة الكهربائية وإمداد المياه. وقد يلزم إضافة خطوط شبكة أنابيب إضافية من أجل إجراءات التشغيل غير الروتينية أو البديلة مثل توفير مصنع بديل أو وحدات تشغيل وإغلاق بديلة. بشكل عام، يحتوي تصميم أنظمة الموائع على صمامات عزل حول الوحدات المختلفة أو حول أجزاء من المعمل بحيث يمكن فصل قطاع من المصنع في حالة وجود مشكلة مثل وجود تسرب في وحدة ما. وإذا استخدمت صمامات تعمل بالهواء المضغوط أو الطاقة الهيدروليكية، فتكون المحركات بحاجة لنظام من خطوط الضغط. ويجب أن يشتمل التصميم التفصيلي على عينات تشغيلية من خطوط الأنابيب والصمامات التي ينبغي أخذها للوصول إليهم عند أي نقطة من نقاط عملية أخذ العينات. وإذا كان الأمر ضروريًا، فيجب توفير كل التجهيزات اللازمة لتقليل الضغط أو درجة الحرارة المرتفعة لعينة التيار، مثل تلك التي تحتوي على صمام تقليل الضغط أو عينة مبردة.
يجب أن تحتوي الوحدات وأنظمة الموائع في المعمل على جميع الأوعية وشبكات الأنابيب والأنابيب والصمامات والمضخات والمكابس وغيرها من المعدات التي يجب تقييمها وتصميمها للتمكن من مقاومة المجموعة الكاملة للضعوط ودرجات الحرارة وغيرها من الظروف التي من الممكن مقاومتها بأي حال من الأحوال والتي تحتوي على أي من العوامل الأمنية المناسبة. ويجب فحص جميع الوحدات والمعدات الخاصة بمواد ملائمة المواد للتأكيد على أنها يمكنها على المدى الطويل التصدي للمواد الكيميائية التي يتم التعامل معها. فيجب على أي نظام مغلق في المصنع أن يحتوي على وسائل ضغط محتملة لتقييم معداتها مثل توليد الحرارة أو التفاعل الطارد للحرارة أو مضخات محددة أو المكابس، ويجب أن يكون حجم الضغط مناسب لـ صمام التصريف الذي يجب أن يحتوي علية النظام المغلق لضمان منع تسرب الضغط الزائد. فكثيرًا ما يكون تحليل هذه المعاملات (درجات الحرارة والضغوط والتدفق وغيرها) بالتحديد عبر مجموعة تشمل دراسة المخاطر وقابلية التشغيل أو التحليل الشجري للأعطال، لضمان أن المصنع لا يحتوي على أي عملية تقود لخطر جسيم.
وفي حالة وجود أي قيود داخلية، فيجب على المصنع الالتزام بتصميم المعايير وهي تحسين الأداء الاقتصادي الجيد من خلال التأكيد على الأمان ورفاهية الأشخاص والمجتمع المحيط به. ولضمان المزيد من المرونة، فمن الممكن تصميم المصنع بحيث يتم تشغيله من خلال سلسلة لبعض معايير التصميم المثلى وذلك في حالة تغيير المادة الخام أو الظروف الاقتصادية وإعادة عملية التحسين المطلوبة. وفي العصر الحديث، من الممكن استخدام المحاكاة بالحاسوب وغيرها من طرق الحساب الحاسوبية للمساعدة في تصميم المعامل الكيميائية أو تحسينها.
تشغيل المصنع
التحكم في العمليات
في التحكم في العمليات، يتم جمع المعلومات بشكل أوتوماتيكي من أجهزة الاستشعار المختلفة أو غيرها من الأجهزة الموجودة في المصنع للتحكم في المعدات المختلفة اللازمة لتشغيل المصنع، وبهذه الطريقة يمكن التحكم في عملية التشغيل. وتقوم الأجهزة باستقبال إشارات المعلومات هذه وتقوم بإرسال إشارات التحكم لأداء هذه الوظيفة أوتوماتيكيًا باسم أجهزة التحكم في العملية. وفي السابق، كانت أجهزة التحكم الهوائية تستخدم في بعض الأوقات. ولكن في الوقت الحاضر، يتم استخدام أجهزة التحكم الكهربائية. عادة ما يحتوي أي مصنع على غرفة تحكم لعرض معاملات مثل درجات الحرارة الأساسية والضغوط ومعدلات ومستويات تدفق الموائع والأوضاع التشغيلية للصمامات الرئيسية والمضخات والمعدات الأخرى وغيرها. إضافة إلى أن مشغلي غرفة التحكم يمكنهم التحكم في جوانب مختلفة من العملية التشغيلية للمصنع، وعادة ما تتجاوز التحكم التلقائي. ويمثل التحكم في العملية باستخدام الحاسوب إحدى التقنيات الأكثر تطورًا. وبناء على التغييرات المحتملة في تركيبات المواد الخام، فإنه يمكن إعادة تحسين تغيير المنتجات المطلوبة أو تغيير المنتجات الاقتصادية أو غيرها من التغييرات في القيود والظروف التشغيلية لرفع الأرباح إلى أقصى حد لها.
العمال
كما هو الحال في أي أماكن صناعية، هناك تباين بين العمال الذين يعملون طوال الوقت في منشآت المعامل الكيميائية والتي يتم تقسيمها عادة إلى أقسام أو قطاعات أو مجموعات عمل أخرى. ومن أمثال هؤلاء العمال المهندسين ومشغلو المصنع وفنيو الصيانة. في حين تشتمل مجموعات الموقع الأخرى على الكيميائيين وموظفو الإدارة وعمال المكاتب. ومن الممكن أن تتضمن فئات المهندسين المشاركين في التشغيل والصيانة كلاً من مهندسي العملية الكيميائية والمهندسين الميكانيكيين لإصلاح المعدات الميكانيكية والمهندسين الكهربائيين/مهندسي الحاسوب لإصلاح المعدات الكهربائية أو الحاسوب.
النقل
من الممكن أن تدخل كميات كبيرة من المواد الخام السائلة أو المصنعة أو تخرج من المصنع عن طريق خط أنابيب أو شاحنات الصهريج عبر السكك الحديدية أو سيارات النقل الصهريجية. على سبيل المثال، عادة ما يتم نقل المواد البترولية إلى مصنع التكرير من خلال خط أنابيب. ومن الممكن نقل المواد البتروكيميائية الخام عبر خطوط الأنابيب من مصنع التكرير إلى مصنع بتروكيميائي قريب. الغاز الطبيعي هو أحد المنتجات التي تنقل من مصنع تكرير الغاز الطبيعي إلى المستهلكين النهائيين عبر خطوط الأنابيب أو شبكة أنابيب. وعادة ما تضخ كميات كبيرة من المواد الخام السائلة إلى وحدات التشغيل. ومن الممكن شحن الكميات الأصغر من المواد الخام أو المنتجات من وإلى المصنع في براميل. بوجه عام، يتم استخدام براميل سعة 55 غالون تقريبًا وذلك من أجل تعبئة كميات صناعية من المواد الكيميائية. بل ومن الممكن إضافة الكميات الصغيرة للمواد الخام من البراميل أو الحاويات الأخرى إلى وحدات التشغيل عن طريق العمال.
الصيانة
إضافة إلى القيام بتغذية وتشغيل المصنع وتعبئة المنتجات أو إعدادها للشحن، فهناك حاجة ماسة لعمال المصنع حيث يقوموا بأخذ العينات للتحليل واستكشاف الأخطاء وإصلاحها بشكل دوري وللقيام بأعمال الصيانة الروتينية وغير الروتينية. وقد تشتمل الصيانة الروتينية على المراجعة الدورية أو استبدال المادة الكيميائية الحفازة المتهالكة أو الكواشف المحللة أو أجهزة الاستشعار المختلفة أو الأجزاء الميكانيكية. ومن الممكن أن تتضمن أعمال الصيانة غير الروتينية التحقق من المشكلات وإصلاحها مثل التسربات والعجز عن توفير المادة الخام أو الوفاء بمواصفات الإنتاج أو الأعطال الميكانيكية في الصمامات والمضخات والمكابس وأجهزة الاستقبال وغيرها.
الامتثال القانوني والتنظيمي
عند التعامل مع المواد الكيميائية، تكون السلامة محل قلق واهتمام بالغين. ففي الولايات المتحدة، يشترط قانون العمل على أصحاب العمل تزويد العمال الذين يتعاملون مع المواد الكيميائية بإمكانية الوصول إلى صحيفة بيانات سلامة المادة (MSDS) لأي نوع من المواد الكيميائية التي يتعاملون معها. ويتم إعداد صحيفة بيانات سلامة المادة لمواد كيميائية معينة من قبل المورد وتقديمها لكل من يشتري المواد الكيميائية. ويجب أن تعمل القوانين الأخرى على مراقبة السلامة الكيميائية والنفايات الخطرة والتلوث بما في ذلك اللوائح الداخلية مثل قانون الاسترداد والحفاظ على الموارد (RCRA) وقانون مراقبة المواد السامة (TSCA) واللوائح التنظيمية مثل معايير المنشآت الكيميائية لمكافحة الإرهاب في الولايات المتحدة. ويتم تدريب فِرق المواد الخطرة (المواد الخطرة) على كيفية التعامل مع حالات انسكاب أو تسرب المواد الكيميائية. وتستخدم عملية تحليل المخاطر (PHA) لتحديد المخاطر الكامنة في المصانع الكيميائية. وفي عام 1998، تم تدشين المجلس الأمريكي للتحقيق في السلامة والمخاطر الكيميائية. وغالبًا ما تتبع المصانع الكيميائية في الولايات المتحدة توجيه ATEX التابع لـ الاتحاد الأوروبي الخاص بالبيئات المعرضة للانفجار.[2]
منشآت المصنع
قد تكون منشآت الإنتاج الفعلي أو عمليات الإنتاج بعيدًا عن المصنع، سواء كانت في مناطق مغلقة أو مفتوحة أو تجمع بين الاثنين. وعادة ما يظهر قسم الإنتاج الفعلي للمنشآة كبيئة صناعية. وعادة ما يرتدي العمال الخوذ والأحذية الخاصة بالأعمال الشاقة. وعادة ما تكون الأرضيات والسلالم مصنوعة من المعادن الشبكية دون وجود أي زخارف على الإطلاق. ومن الممكن أن يكون هناك أيضًا منشآت أو معدات لـ مكافحة التلوث أو معالجة النفايات. وفي بعض الأحيان يمكن توسيع المصانع القائمة أو تحديثها بناء على أساس الاقتصاديات المتغيرة أو المواد الخام أو احتياجات الإنتاج. وكما هو الحال في المنشآت الإنتاجية الأخرى، فمن الممكن القيام بعمليات الشحن والاستلام والتخزين في منشآت التخزين إضافة إلى أن هناك بعض المرافق الأخرى، خاصة في الداخل، عادة ما تستخدم لدعم العملية الإنتاجية في الموقع.
على الرغم من أنه يمكن تنفيذ بعض النماذج التحليلية البسيطة بواسطة فنيي العمليات التشغيلية في مقر المصنع، فإن المصنع الكيميائي يحتوي عادة على مختبر لتحليل العينات الكيميائية التي تؤخذ من المصنع. ومن الممكن أن تحتوي تلك التحليلات على التحليل الكيميائي أو تحديد الخواص المادية. وقد يشتمل تحليل العينة على مراقبة الجودة الروتينية للمواد الخام التي يستوردها المصنع والمواد المتوسطة والكاملة التصنيع وذلك للتأكيد على جودة المواصفات المتفق عليها. ومن الممكن أخذ عينات غير تقليدية وتحليلها للتحقق من مشاكل إنتاج المصنع. وغالبًا ما يكون لدى أكبر الشركات الكيميائية مختبر أبحاث لتطوير واختبار المنتجات والنواتج ومن الممكن أيضًا أن يكون هناك منشآت تجريبية، ولكن مثل هذه المختبرات قد تكون موجودة في مواقع منفصلة عن مصانع الإنتاج.
ومن الممكن أن يوجد بالمصنع ورشة أو منشآت صيانة لإصلاح أو صيانة معدات الصيانة. وعادة ما يكون هناك أيضًا أماكن لمكاتب المهندسين أو الشئون الإدارية أو الإدارة وربما تستخدم لاستقبال الزوار. ويعد الذوق من سمات المظهر العام لبيئة المصنع.
التآكل واستخدام المواد الجديدة
إن التآكل في مصانع العمليات الكيميائية يمثل مشكلة كبرى تستهلك مليارات الدولارات سنويًا. ويتضح التآكل الكيميائي الكهربائي للمعادن بشكل كبير في مصانع العمليات الكيميائية نتيجة لوجود الأبخرة الحامضية والتفاعلات الإلكترولية الأخرى. واستخدمت حديثًا لدائن مدعمة بألياف (FRP) كمواد لبناء المصنع. واستخدمت المواصفات القياسية البريطانية بي إس 4994 بشكل كبير في تصميم وبناء الحاويات والخزانات وغيرها
انظر أيضًا
المراجع
- Douglas, James M. (1988). Conceptual Design of Chemical Processes. McGraw-Hill. ISBN 0-07-017762-7. الوسيط
|CitationClass=تم تجاهله (مساعدة) - Non Sparking Tools, an ATEX reference نسخة محفوظة 15 يوليو 2016 على موقع واي باك مشين.
- بوابة هندسة تطبيقية
- بوابة الكيمياء
